Приведены схемы электрооборудования автомобиля Land Rover Discovery I 1993 года выпуска. Схемы чёрно-белые в не очень хорошем качестве, но этого достаточно для самостоятельного небольшого ремонта неисправностей электрической части авто. Все обозначения на английском языке - воспользуйтесь любым переводчиком.
Электросхемы Land Rover Discovery I
Обозначение предохранителей и других элементов на схемах, кодировка проводов по цвету, система запуска двигателя

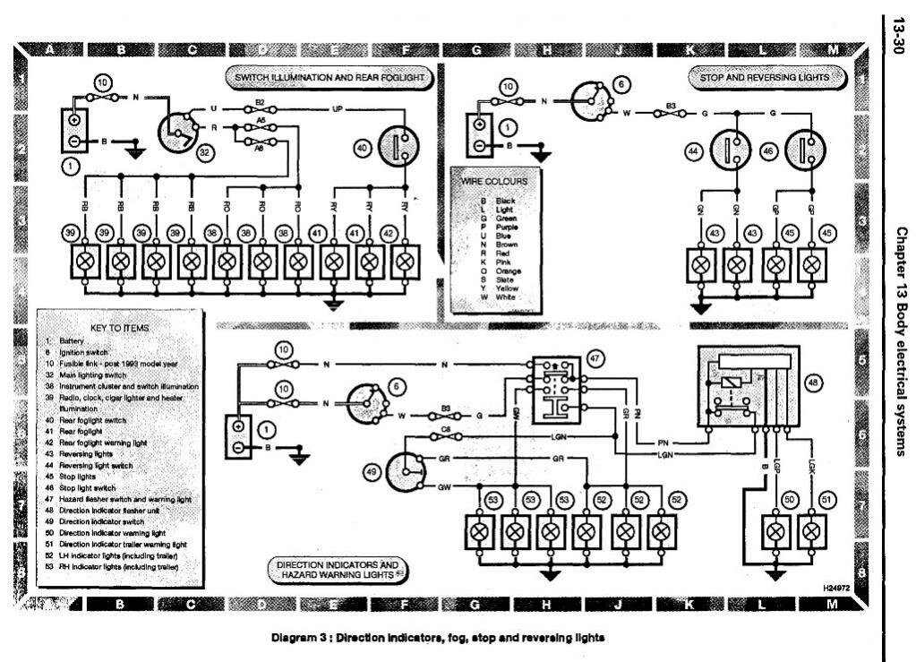
Схема освещения, запуска и стоп-сигналов авто

Фары автомобиля Лэнд Ровер Дискавери - противотуманные, габариты и заднего хода

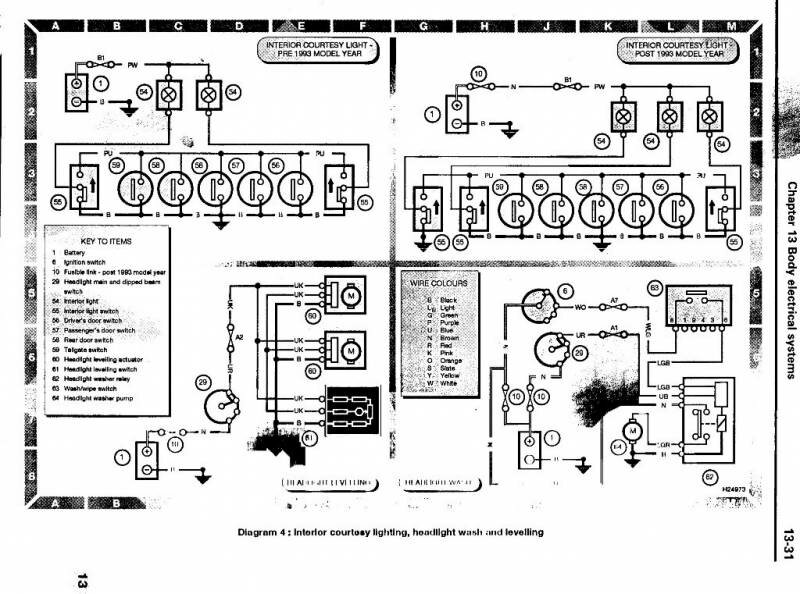
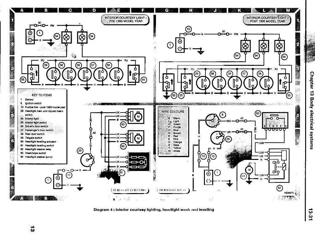
Подключение фар головного света и омывателей

Схема прикуривателя, часов и сигнала авто

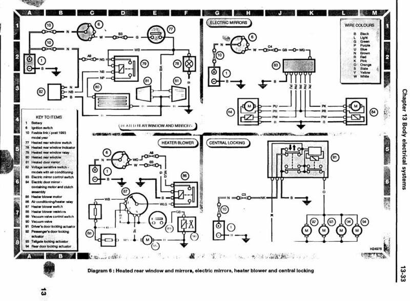
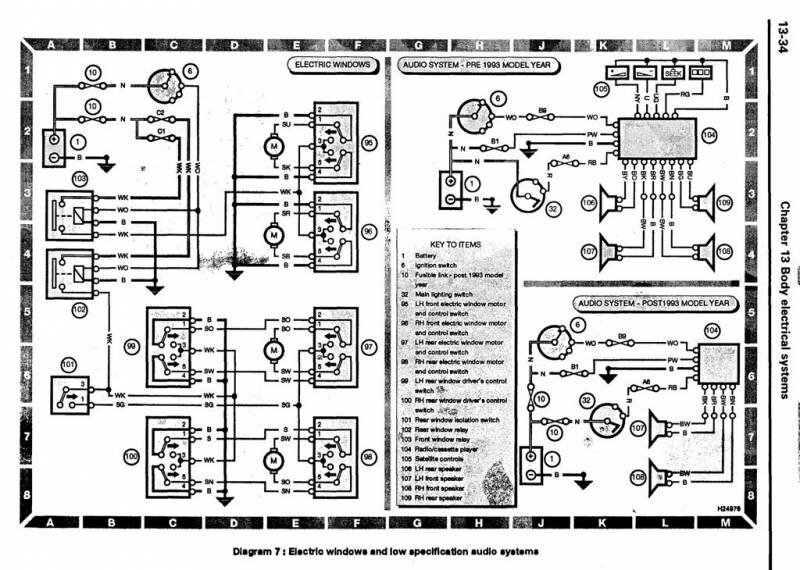
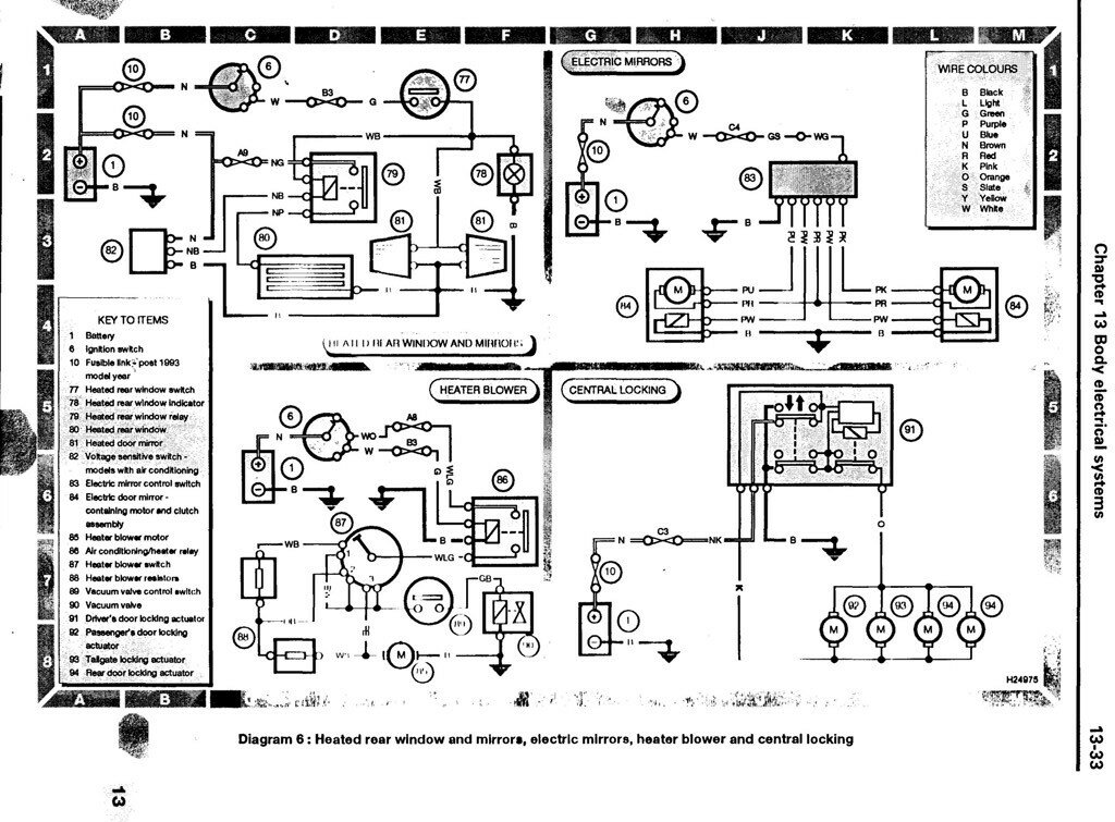
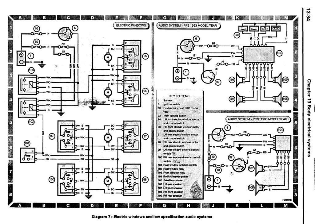
Центральный замок Land Rover Discovery, обогрев стёкол и электростеклоподъёмники

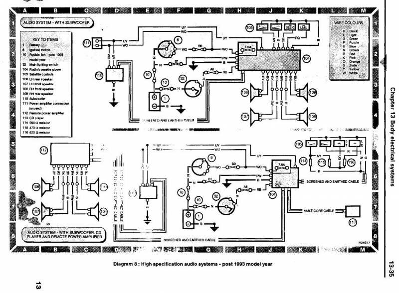
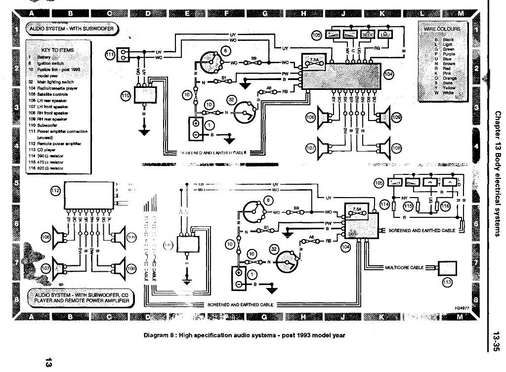
Электрооборудование аудиосистемы автомобиля


Предохранители и реле
Схема и описание расположена на крышке предохранителей. Всего блоков три - первый под капотом (в нем же есть сменные предохранители), второй под бардачком, третий - в багажном отделении. Купить предохранители для Land Rover Discovery можно в любом автомагазине.
РЕМОНТ АВТОЭЛЕКТРОНИКИ ЗАРЯДНЫЕ УСТРОЙСТВА ДЛЯ АКБ

|