Здесь вы найдете полноценные схемы электрооборудования на Фиат Дукато с 2000 г.в. и младше. Новый легкий коммерческий автомобиль, воплощение надежности, экономичности, функциональности и комфорта. Занимаетесь ли Вы пассажирскими перевозками, работаете ли на стройке, осуществляете доставку товаров, - Вы всегда сможете подобрать именно Ваш FIAT Ducato.
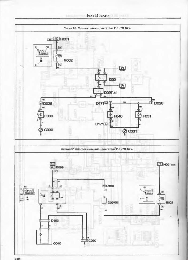
Схема стоп сигналов и обогрева сидений

Электросхема бортовой сети

Общая схема оборудования

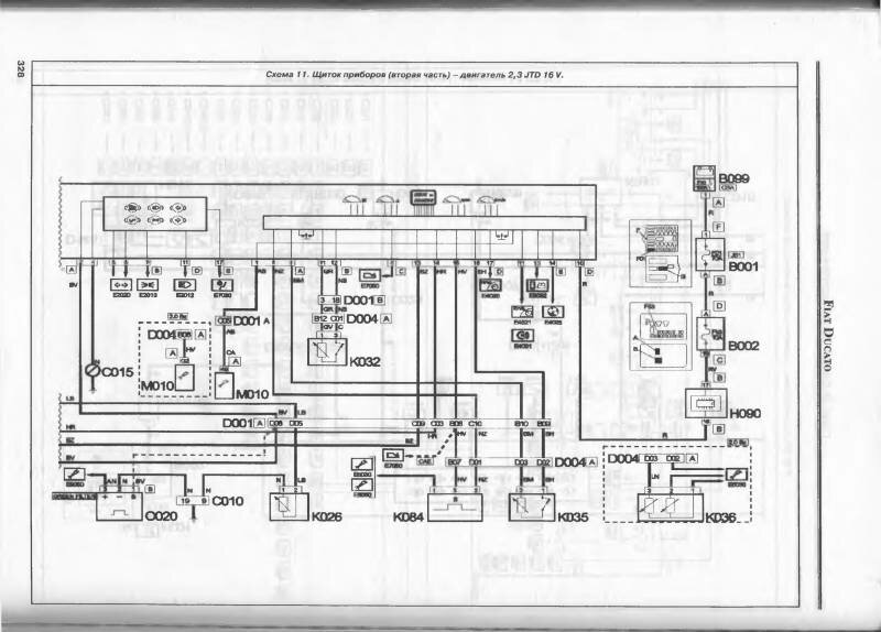
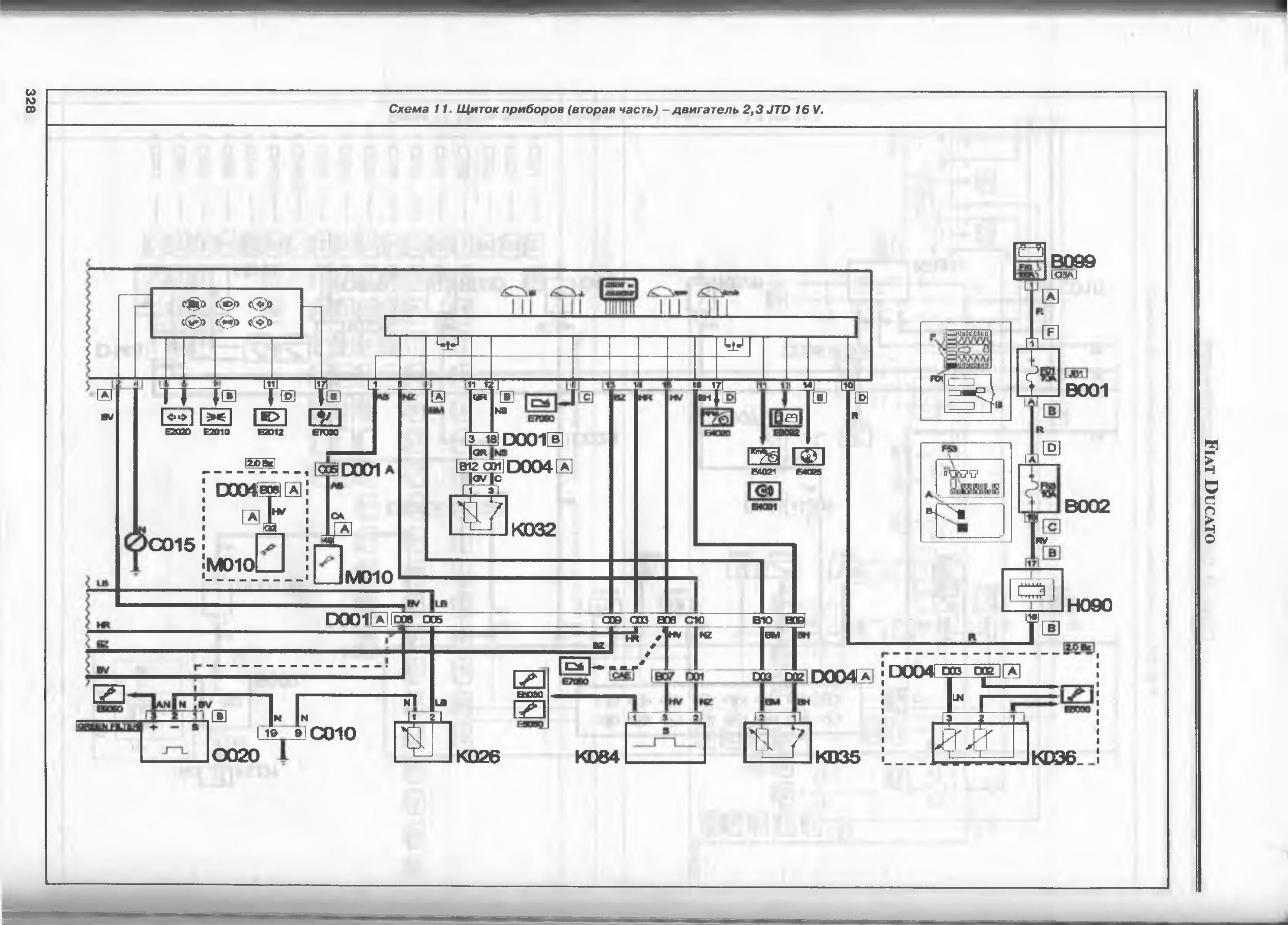
Схема щитка приборов на FIAT DUCATO

Пояснения к схемам электрооборудования на Фиат Дукато

РЕМОНТ АВТОЭЛЕКТРОНИКИ ЗАРЯДНЫЕ УСТРОЙСТВА ДЛЯ АКБ

|