Каталог электросхем для электрооборудования автомобиля Форд Фиеста - первая часть. Бесплатно скачать схему можно кликнув на картинку. Показаны модули электронный блок управления обогревом, датчик положения распределительного вала, датчик положения коленчатого вала, блок противоугонной охранной сигнализации и центрального замка, комбинация приборов и другие узлы авто. Вторую часть смотрите здесь.
Электросхемы Форд Фиеста











A11 – радиоприемник Форд Фиеста
A30 – комбинация приборов
A30 (7) – контрольная лампа указателя левого поворота
A30 (8) – контрольная лампа указателя правого поворота
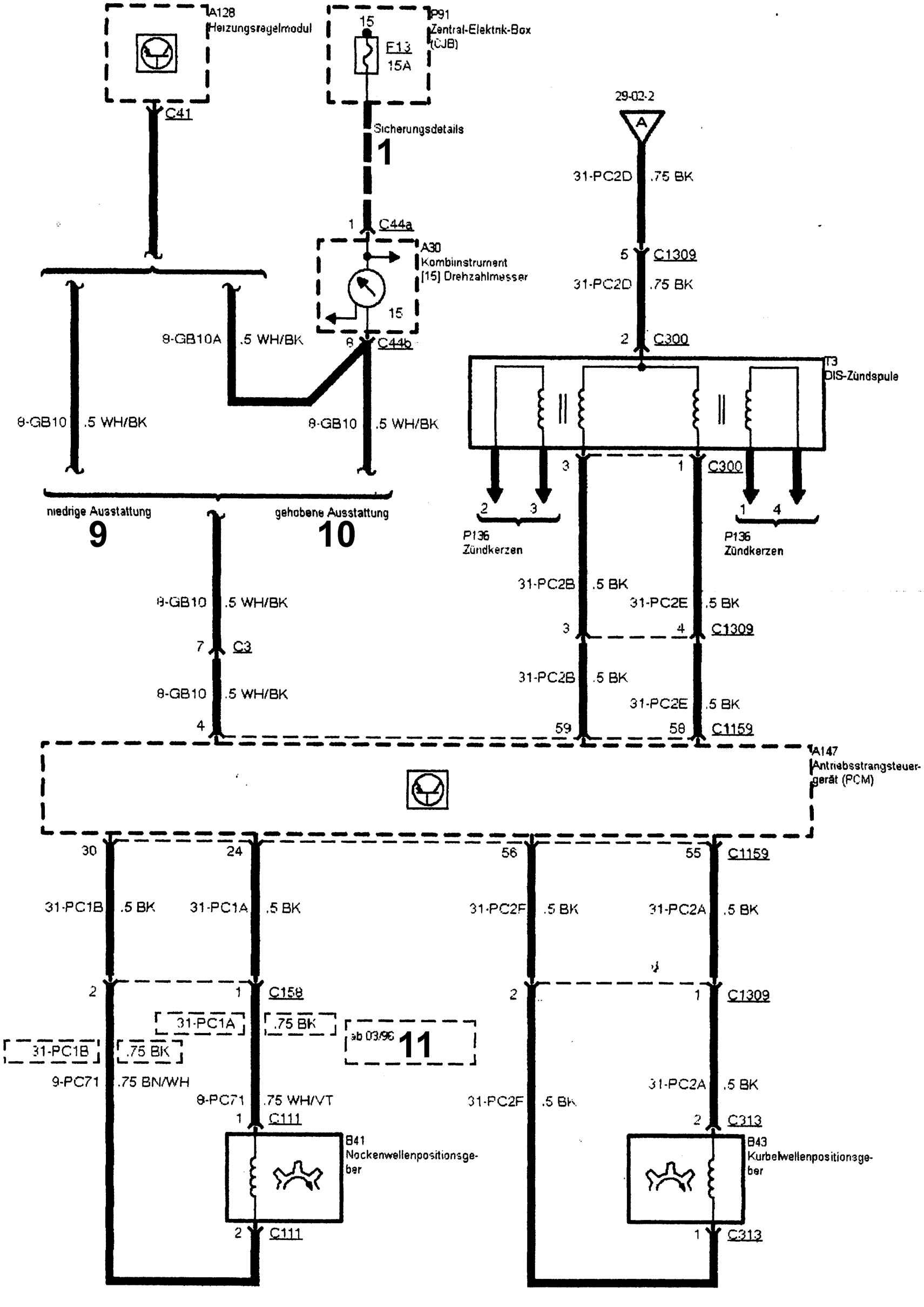
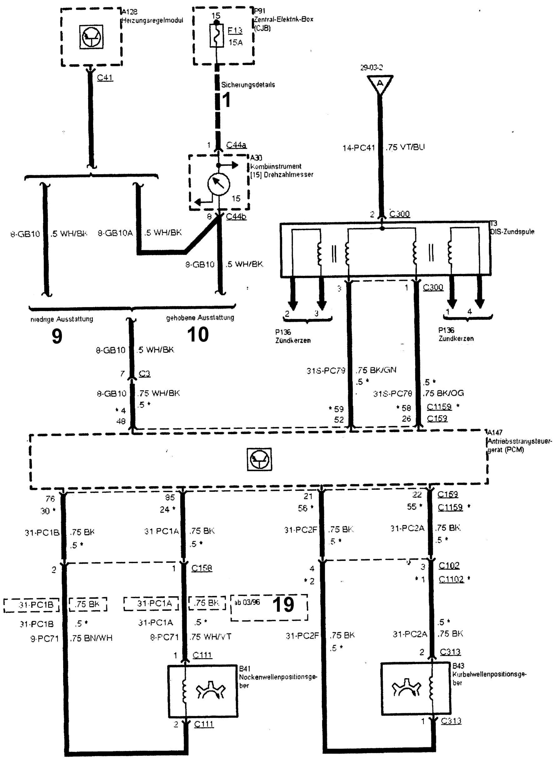
A30 (15) – тахометр
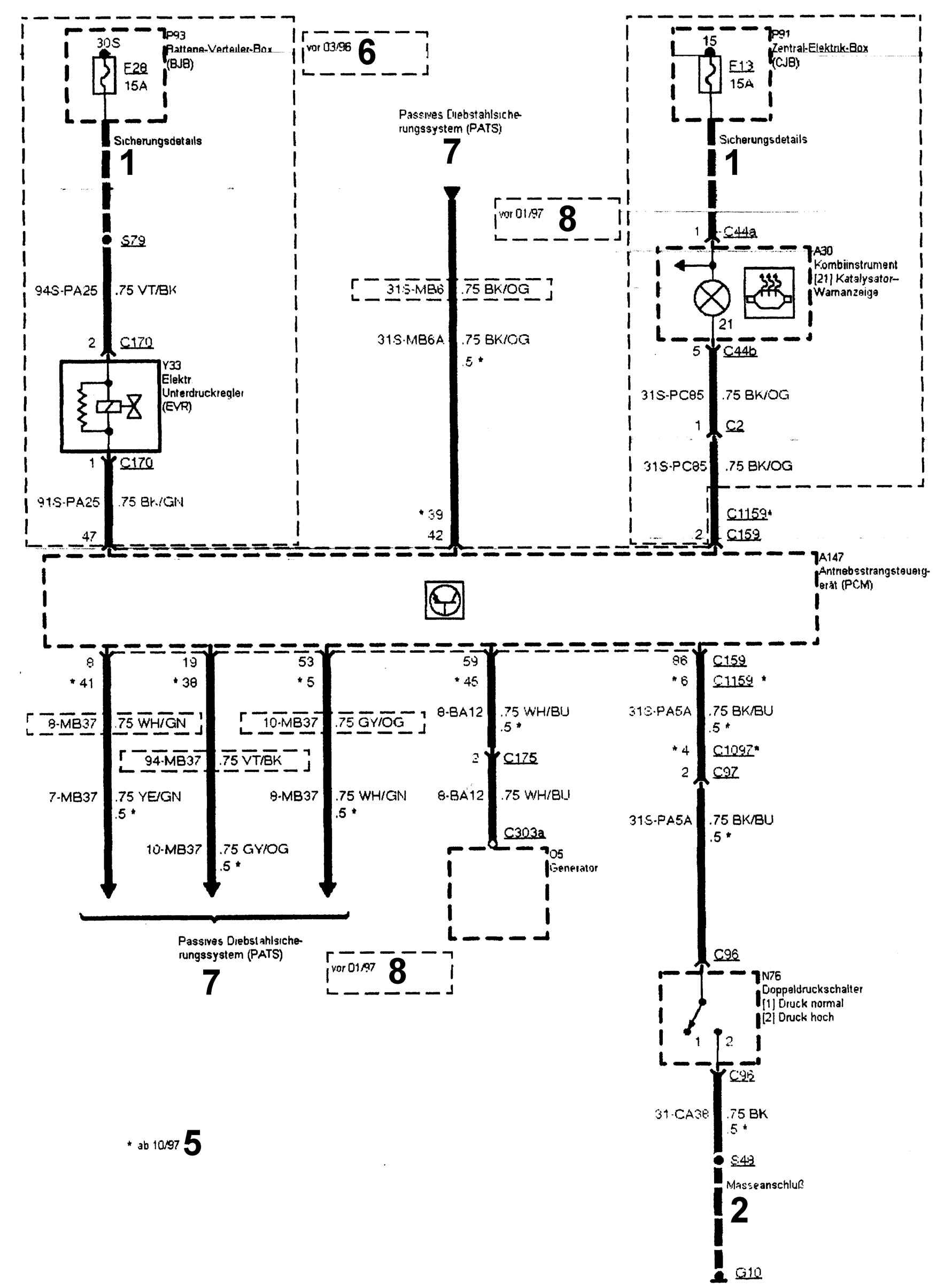
A30 (21) – контрольная лампа каталитического нейтрализатора
A30 (9) – контрольная лампа дальнего света фар
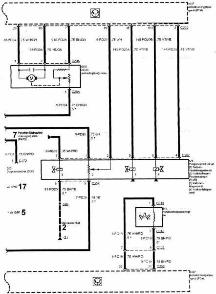
A74 – узел насоса дизельного двигателя
A74 (1) – электромагнитный клапан управления частичной нагрузки
A74 (2) – положения рычага подачи топлива
A74 (3) – электромагнитный клапан холодного пуска
A74 (4) – клапан прекращения подачи топлива
A77 – блок противоугонной охранной сигнализации и центрального замка
A88 – блок управления ABS
A128 – электронный блок управления обогревом
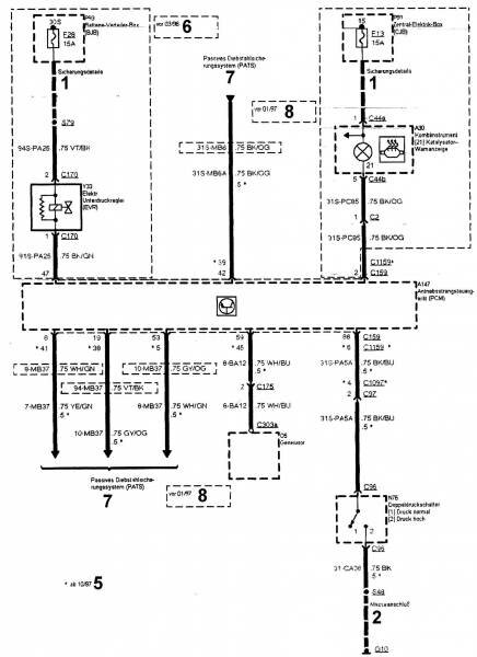
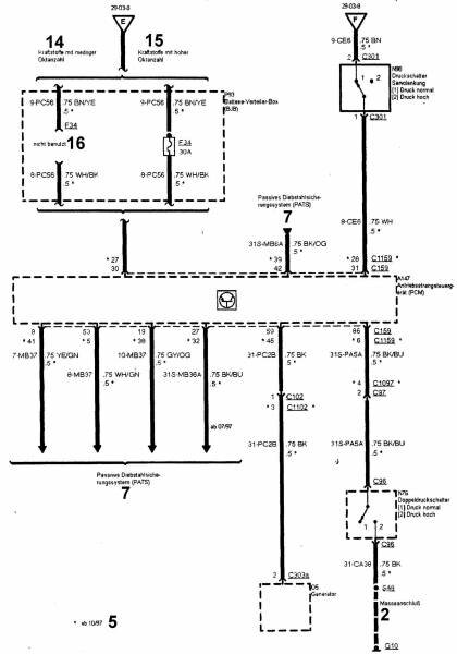
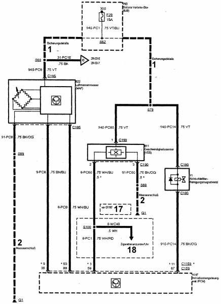
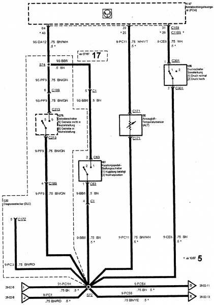
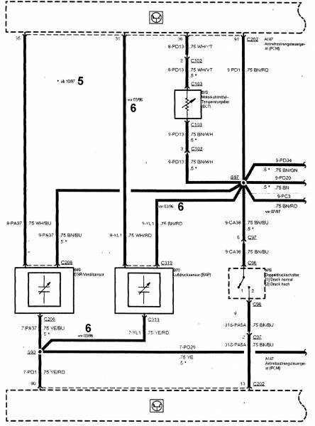
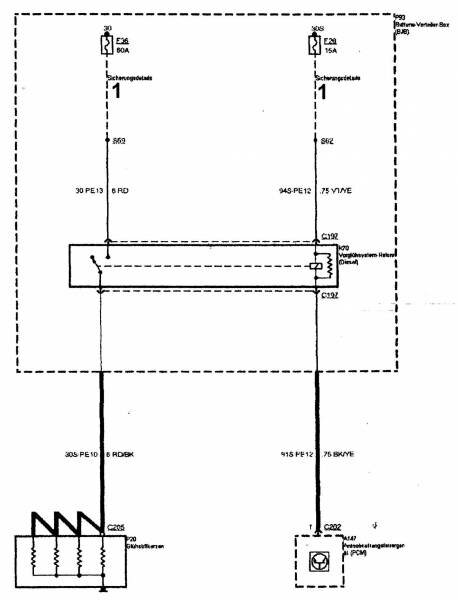
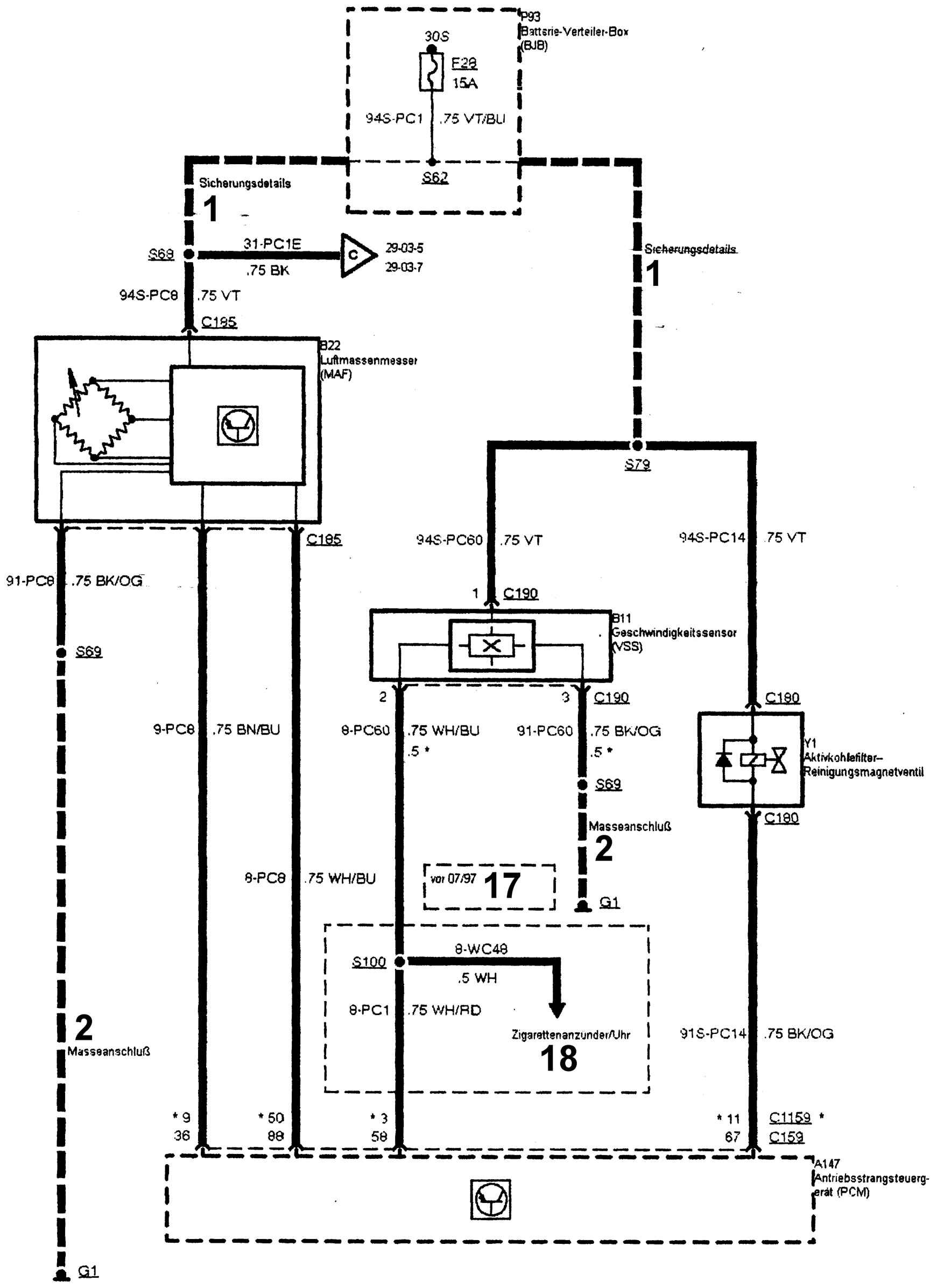
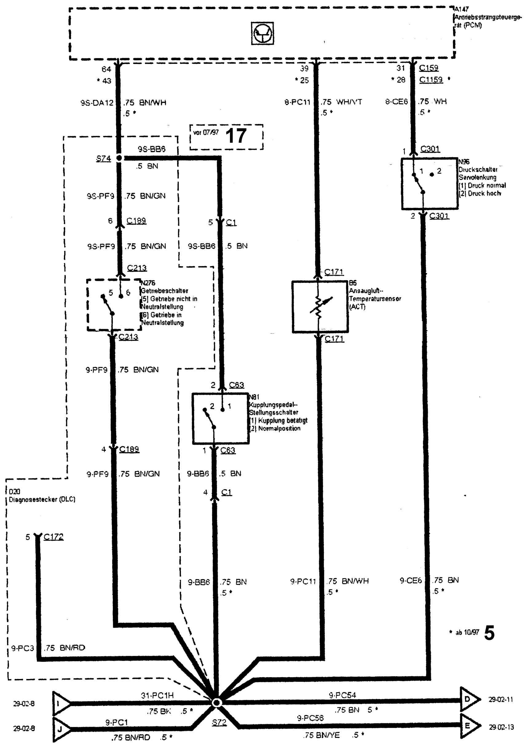
A147 – электронный блок управления двигателем
B5 – датчик температуры поступающего в двигатель воздуха
B10 – датчик температуры охлаждающей жидкости
B11 – датчик скорости движения
B22 – измеритель массового расхода воздуха
B41 – датчик положения распределительного вала
B43 – датчик положения коленчатого вала
B49 – датчик клапана EGR
B70 – датчик давления воздуха
D20 – диагностический разъем
E1 – фара левая Форд Фиеста
E1 (1) – ближний свет фары
E1 (2) – стояночный свет
E1 (3) – дальний свет фары
E1 (4) – указатель поворота
E7 – фара правая
E7 (1) – ближний свет фары
E7 (2) – стояночное освещение
E7 (3) – дальний свет фары
E7 (4) – указатель поворота
E9 – задний левый фонарь
E9 (1) – указатель поворота
E9 (2) – стоп-сигнал
E10 – задний правый фонарь
E10 (1) – указатель поворота
E10 (2) – стоп-сигнал
E46 – боковой левый повторитель поворота
E44 – боковой правый повторитель поворота
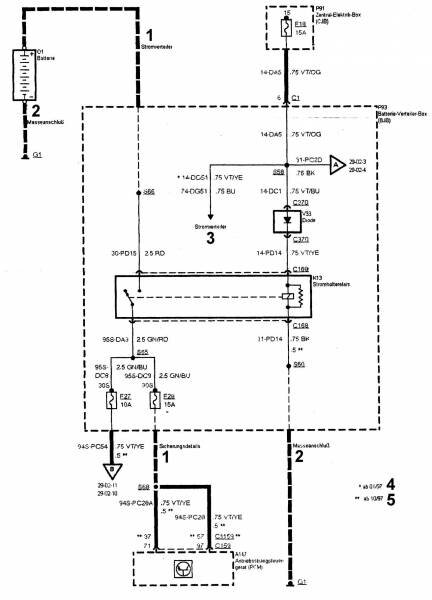
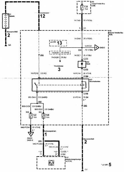
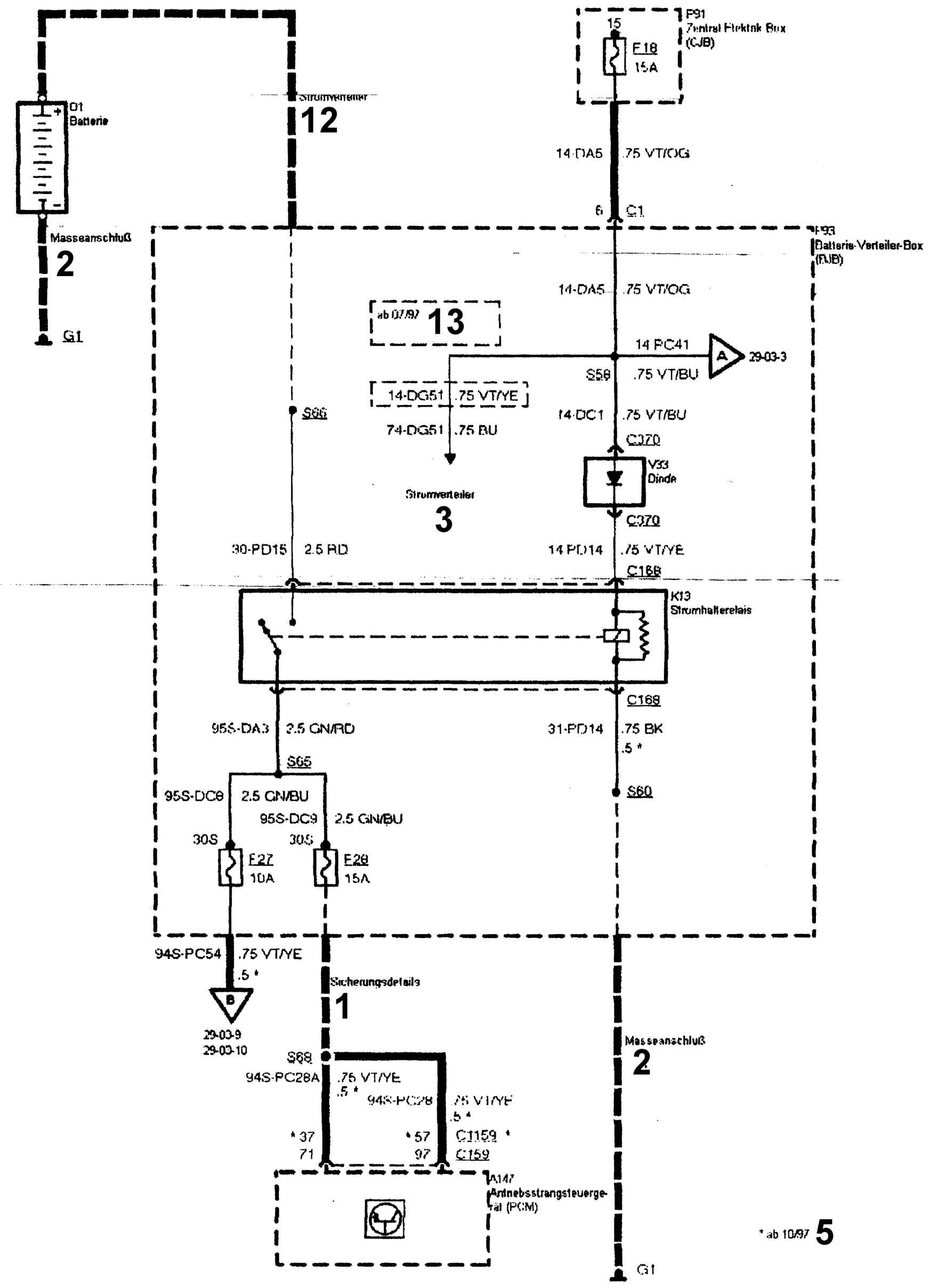
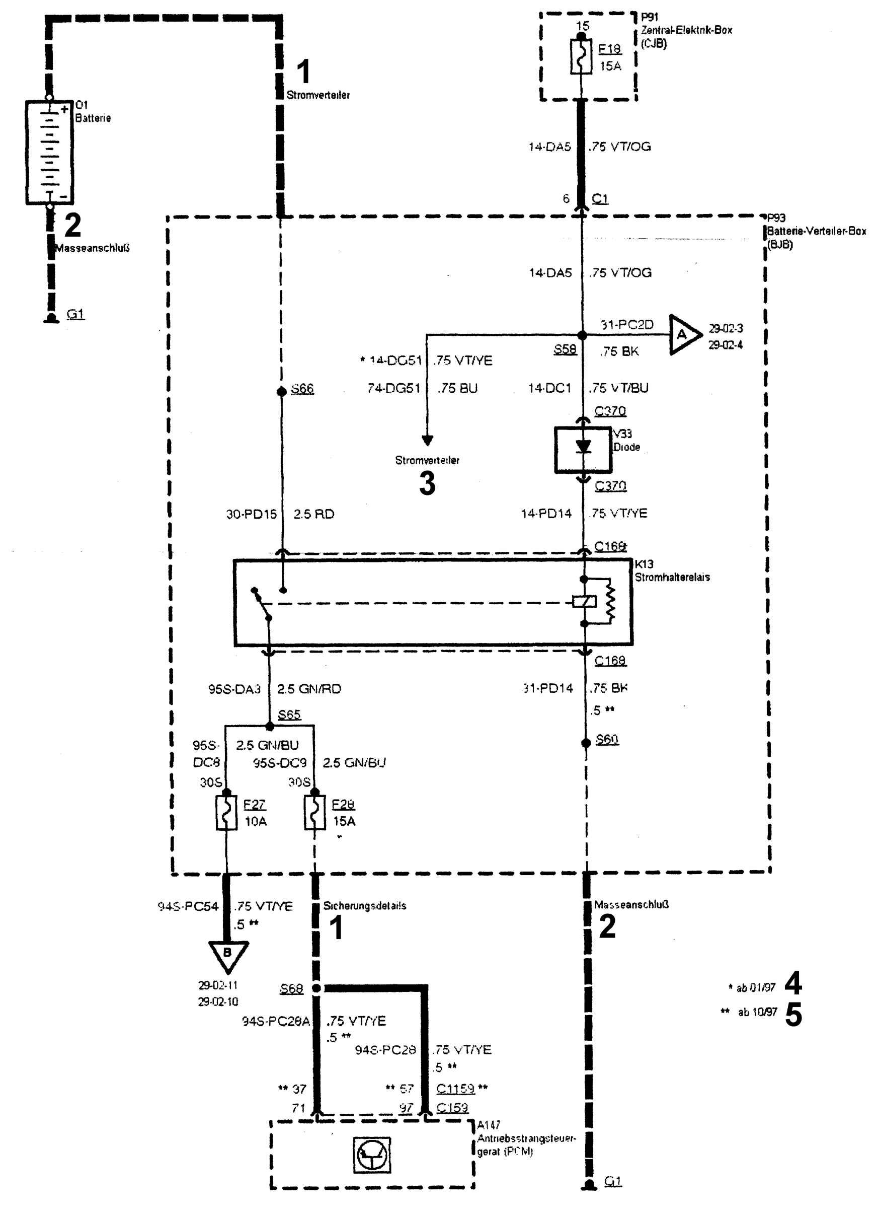
G1 – точка соединения с «массой»
G3 – точка соединения с «массой»
G5 – точка соединения с «массой»
G6 – точка соединения с «массой»
G7 – точка соединения с «массой»
G10 – точка соединения с «массой»
G11 – точка соединения с «массой»
K11 – реле прерывистого режима работы очистителя ветрового стекла
K13 – блокирующее реле
K34 – реле очистителя фар
K36 – реле ближнего света фар
K37 – реле дальнего света фар
K44 – реле аварийной световой сигнализации и противоугонной системы, правый борт
K45 – реле вентилятора радиатора
K70 – реле предварительного подогрева (дизельный двигатель)
M2 – электродвигатель очистителя ветрового стекла
M2 (0) – нейтральное положение
M2 (1) – рабочее положение
M8 – стартер Форд Фиеста
M9 – электродвигатель очистителя заднего стекла
M9 (0) – выключен
M9 (1) – включен
M37 – вентилятор радиатора
M84 – электродвигатель насоса омывателя
M110 – электродвигатель регулировки частоты вращения холостого хода дизельного двигателя
N15 – выключатель стоп-сигнала
N15 (1) – нормальная позиция
N15 (2) – педаль тормоза нажата
N76 – двойной переключатель давления
N76 (1) – нормальное давление
N76 (2) – высокое давление
N81 – переключатель положения педали сцепления
N81 (1) – сцепление включено
N81 (2) – нормальное положение
N96 – переключатель давления усилителя рулевого управления
N96 (1) – нормальное давление
N96 (2) – высокое давление
N148 – контактная плата крышки багажника
N148 (1) – крышка багажника закрыта
N148 (2) – крышка багажника открыта
N150 – переключатель света фар, указателей поворота, звукового сигнала, стеклоочистителя
N150 (0) – выключен
N150 (1) – стояночное освещение
N150 (2) – фары Форд Фиеста
N150 (3) – дальний свет фар
N150 (4) – ближний свет фар
N150 (5) – световой сигнал
N150 (7) – фонари аварийной световой сигнализации
N150 (8) – указатели поворота, левые
N150 (9) – указатели поворота, правые
N150 (10) – прерывистый режим работы очистителя ветрового стекла
N150 (11) – нормальная скорость работы очистителя ветрового стекла
N150 (12) – увеличенная скорость работы очистителя ветрового стекла
N150 (13) – кратковременный режим работы очистителя ветрового стекла
N150 (14) – омыватель ветрового стекла
N150 (15) – электродвигатель стеклоочистителя заднего стекла
N150 (16) – омыватель заднего стекла
N276 – переключатель коробки передач
N276 (5) – рычаг переключения передач не в нейтральном положении
N276 (6) – рычаг переключения передач в нейтральном положении
N278 – выключатель зажигания
N278 (0) – выключено
N278 (1) – радиоприемник
N278 (2) – зажигание Форд Фиеста
N278 (3) – пуск двигателя
O1 – аккумуляторная батарея
O5 – генератор
P20 – свечи накаливания
P91 – центральный электрический блок
P93 – распределительный блок аккумуляторной батареи
P136 – свечи зажигания
T3 – катушка зажигания DIS
V33 – диод
Y1 – электромагнитный клапан очистки фильтра с активированным углем
Y33 – электромагнитный клапан переключения низкого давления
Y61 – динамик задний левый
Y62 – динамик задний правый
Y100 – 1-й передний правый динамик
Y104 – 2-й передний правый динамик Форд.
РЕМОНТ АВТОЭЛЕКТРОНИКИ ЗАРЯДНЫЕ УСТРОЙСТВА ДЛЯ АКБ

|