Если вы ищете цветные схемы электрооборудования на Хонда CR-V с 1995 по 2001 г.в., то они находятся ниже. Что она в общем представляет? Из плюсов выделю только: салон автомобиля и высокий клиренс; хорошая шумоизоляция; высокий, полный привод; неприхотливый двигатель; хорошая комплектация; большой багажник, ну и в принципе крепкая ходовка. Соответственно минусы: ДВС B20B(Z) хоть и надёжен, но у него много детских болячек (радиатор, помпа, сопливящие коренные и распред. валов сальники, прокладки); из-за отсутствия тонеля, кузов слабый на свёртываемость, вследствии этого расходятся швы от езды по плохим дорогам, особенно, это видно в подкапотном пространстве верхний левый и правый угол; кузов очень слабый по отношению к корозии и напоследок - слабая акпп.
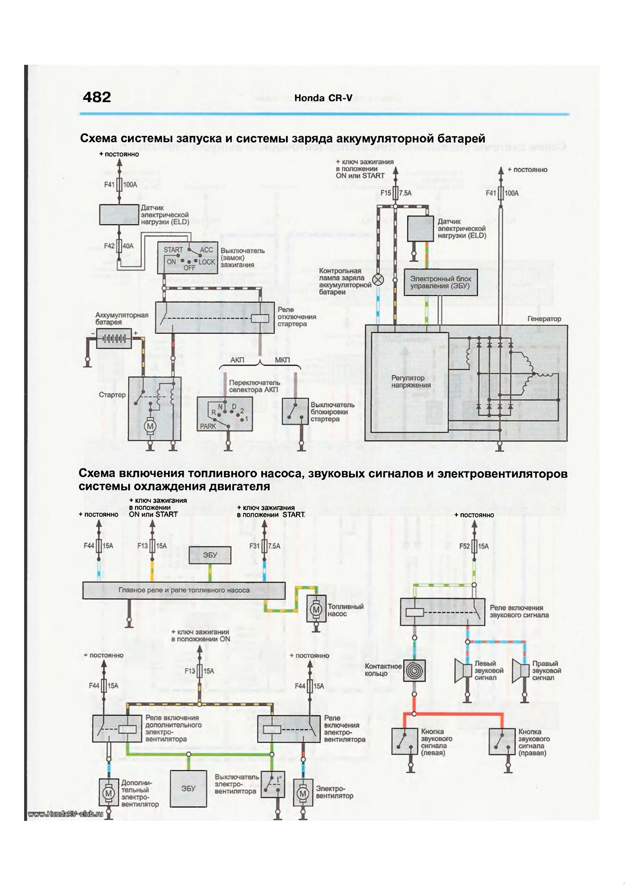
Электросхема системы запуска, заряда аккумуляторной батареи, включения топливного насоса, звуковых сигналов и вентиляторов системы охлаждения двигателя

Эл.схема соединения приборов освещения и световой сигнализации

Схема включения сигналов торможения, фонарей заднего хода и стеклоочистителей/омывателей

Включение электростеклоподьемников - электросхема

Схема блокировки замков дверей

Система управления двигателем (1995-1997 г.г. и 1998-2001 г.г.) - схема


РЕМОНТ АВТОЭЛЕКТРОНИКИ ЗАРЯДНЫЕ УСТРОЙСТВА ДЛЯ АКБ

|